LOGIN
  • Post to the EFV-8 Forum
  • Post Classified Ads
  • Shop the Online Store
User Login

Not Registered Yet? Click Here to Sign Up!



(Forgot your Password?)
Remember me on this computer

Not registered yet?
REGISTER NOW!

Back to Home Page Show Forum Rules

Early Ford V-8 Club Forum

FORUM RULES: Users agree to these Rules when using Forum.

The site administrator reserves the right to change the terms and conditions of the user agreement without prior notice to the user. It is the responsibility of the user to regularly review the terms of this agreement.

The user agrees to the following terms:

  1. All information that you provide to us for your membership is correct.
  2. You will not use your membership to spam, harrass, or exploit other members in any way.
  3. Vulgar, Abusive, Racist and Sexist Language will not be tolerated.
  4. Commercial-type sales postings will not be allowed.
  5. No mass posting or flooding of the boards is allowed.
  6. No Advertising of parts or cars; no Ebay or business/commercial ads (please use the "Classified" for ads Wanted or For Sale).
  7. VIEWING MULTIPLE TOPICS ON SCREEN: You can choose to see more than 10 Topics at a time ... Log In and choose "Preferences" from the top bar on the Forum page. Scroll down and Change the "Default Topics Returned" parameter to 25 or 50, and save the changes. Since this setting is stored in your browser 'cookies' (if enabled), it seems to use that stored value even if you are not logged in. So, if you use a PC that you haven't logged into the forum from, the setting still seem to remain at the default.
  8. EXTERNAL PHOTO LINKS ON FORUM: You can still use external photo links in your posts on the new forum. They follow the rules of any link in that they have to have the URL link qualified down to the full image file name (example: .jpg). The links will open in a new browser window, the same as an uploaded image attached to a post. Since an image attachment to any post does not display inline with the post, the results are the same. You can use multiple external links within a post. This link is from photos on a site from Don Clink's 'Deuce@75' albums:

    http://donclink.com/deuce_75_1/images/dscn2950.jpg

    Using links from photo sites such as Photobucket can help in "size" issue with uploaded attachment files. For best viewing in web browsers, photos should be around the 800x600 pixel range, and probably not more than 1024x768. Most cameras today store HUGE jpg image files, as the default settings are in the 7, 8, 10, and 12Mb image sizes. The image files that are then attached are very large, and the browser can't display the full image size without using the scroll bars. Use the re-sizing functions of your photo editing software to reduce the image to 800x600, which reduces the file sixe and the image load time in the browser. Don uses Google's free Picassa3 software, which is an excellent photo management product. All of the photo albums of the Deuce, Grand National, and Auburn that are links on the NORG site were built using Picassa's web creation functions. And it's free? (THANKS to Don Clink for the info!)
  9. HOW DO I SHOW MY EMAIL ADDRESS ALONG WITH MY USERNAME? You can LogIn on the Forum, and select PREFERENCES. On this page Members can add optional information such as their City,State, Country; Occupation; Hobbies: list a Homepage; list AOL Instant Messanger Handle; Signature; "Make Email Address viewable to others;" and even change the number of Default Topics shown on a page. WHEN others click on your profile, they will see this information.

EFV-8 Club Forum / General Ford Discussion / pick-up ford 1936

   Reply to this DiscussionReply to Discussion | Start new discussionNew Discussion << previous || next >> 
Posted By Discussion Topic: pick-up ford 1936 -- page: 1 2

Printer-friendly Version  send this discussion to a friend  new posts first

ganjaaaaa
05-03-2021 @ 11:35 AM
Member
Posts: 8
Joined: Apr 2021
          
Thanks a lot don

Don Rogers
04-30-2021 @ 11:39 AM
Senior
Posts: 512
Joined: Oct 2009
          
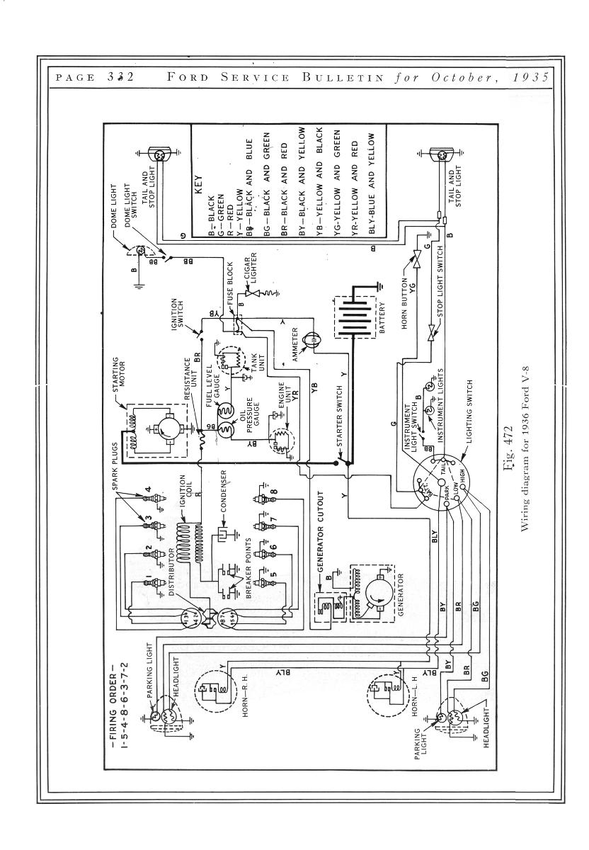
Here are a few more specs.

ganjaaaaa
04-29-2021 @ 11:16 PM
Member
Posts: 8
Joined: Apr 2021
          
hi don,
if it is not too ask,do you have more scans for me about this truck?
best regards,
Laurent.

ganjaaaaa
04-27-2021 @ 10:01 PM
Member
Posts: 8
Joined: Apr 2021
          
thanks a lot don,
this is exactly what i'm looking for!
sorry for the late answers, but the jet lag between Belgium and USA is aprox 6 hours,
best regards,
Laurent.

This message was edited by ganjaaaaa on 4-27-21 @ 10:06 PM

Don Rogers
04-27-2021 @ 8:06 AM
Senior
Posts: 512
Joined: Oct 2009
          
Here's some more information that might help.

Don Rogers
04-27-2021 @ 7:04 AM
Senior
Posts: 512
Joined: Oct 2009
          
Laurent, I did not get any email from you yet?? Here is a copy of the 1936 Model specifications. Is this what you are looking for?


ganjaaaaa
04-26-2021 @ 10:31 PM
Member
Posts: 8
Joined: Apr 2021
          
thanks 40'coupé, i have contacted don rogers and i'm waiting an answer of him,
i thank you for the information,
best regards,
Laurent Lefèvre.

This message was edited by ganjaaaaa on 4-26-21 @ 11:20 PM

40 Coupe
04-26-2021 @ 3:48 AM
Senior
Posts: 1801
Joined: Oct 2009
          
Suggest you contact Don Rogers in Missouri

ganjaaaaa
04-26-2021 @ 12:55 AM
Member
Posts: 8
Joined: Apr 2021
          
hi 40 coupé,
this solution seems to be the most interesting for me, if anyone have them , it would be nice to take the time to scan all documents in corelation with this model,
in advance, thanks a lot.
best regards,
laurent.

This message was edited by ganjaaaaa on 4-26-21 @ 1:26 AM

ganjaaaaa
04-25-2021 @ 11:15 PM
Member
Posts: 8
Joined: Apr 2021
          
hi accorder, thank you for your answer
but what i'm looking for is any official specs emited by ford USA but i'm sure what you are proposing is interesting for another members of this club,
best regards,
laurent. (don't worry, your french is more than acceptable!!)

This message was edited by ganjaaaaa on 4-26-21 @ 1:04 AM

<< previous || next >> 
PAGE: 1 2


NOTE: YOU MUST BE A REGISTERED USER AND BE LOGGED IN TO POST (and reply to) messages in this forum. If you are a first time user, please click the CREATE A NEW ACCOUNT in the masthead above to register and Log In. After that, all you do is LOG IN to enjoy using this site.

DISCLAIMER: The V-8 Club does no independent testing of any of the opinions, thoughts or suggestions presented in the website on the Forum, in the Tech Tips section, or any section. A reader should consider the website to be a forum wherein differing solutions to a particular set of circumstances may be discussed. Ultimately, the selection of an item for an individual's vehicle must be based upon the independent study of the vehicle owner in consultation with people in the hobby and restoration experts.


EFV-8 Club Forum Home | Back to Home Page | Contact the Webmaster

Copyright © 2009 - EFV-8.org
Powered by < CF FORUM > v.2.1